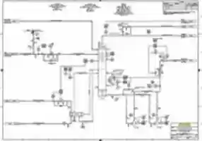
FRACTIONATING TOWER CONNECTION
Ad
TAGS
Download or edit the free picture FRACTIONATING TOWER CONNECTION for GIMP online editor. It is an image that is valid for other graphic or photo editors in OffiDocs such as Inkscape online and OpenOffice Draw online or LibreOffice online by OffiDocs.
CAD management of Processes Engineering for a P&ID of an OIL & GAS project.
Subject: Professional Exercise
Tool: AutoCAD P&ID 2020 / AutoCAD 2020
Source: "Documentation Criteria" - brochure, by PIP Standard, page 32.
Free picture FRACTIONATING TOWER CONNECTION integrated with the OffiDocs web apps

























